销售热线
021-66119973
13818263218
- 产品中心
-

全自动过滤器/全自动刷式过滤器 上海全自动过滤器,天津全自动过滤器,湖北全自动过滤器,湖南全自动过滤器,河北全自动过滤器,河南全自动过滤器,江苏全自动过滤器,四川全自动过滤器,重庆全自动过滤器,甘肃全自动过滤器,辽宁全自动过滤器,山西全自动过滤器,陕西全自动过滤器,辽宁全自动过滤器...... 详细说明
全自动刷式过滤器


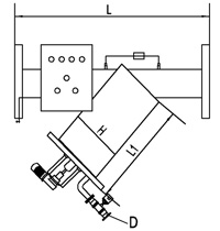
全自动液晶控制器技术参数
型号进出口参数L1HLD最大流量T/h电 机Kw/r/min重 量KgmminYL-2YØ502in30015960025190.18/140080YL-2.5YØ652.5in30015960025280.18/1400100YL-3YØ803in30021960025500.18/1400130YL-4YØ1004in30021970025800.18/1400170YL-5YØ1255in350219750401250.18/1400220YL-6YØ1506in350273900401800.18/1400270YL-8YØ2008in525325950403200.18/1400350YL-10YØ25010in6503771140404900.18/1400390YL-12YØ30012in6804251190407100.18/1400480YL-14YØ35014in7404781290409700.18/1400550立式全自动刷式过滤器


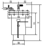
技术参数
型号进出口参数排污口参数HH1S1S2流量(T/h)电机(KW/r/min)重量
(Kg)mminD1D2YL-2YΦ502inΦ150Φ285840517300225190.18/140080YL-2.5YΦ652.5inΦ150Φ285840517300225280.18/1400100YL-3YΦ803inΦ150Φ285860537300225500.18/1400130YL-4YΦ1004inΦ207Φ340910587300225800.18/1400170YL-5YΦ1255inΦ260Φ3959506303002851250.18/1400200YL-6YΦ1506inΦ309Φ4459656413003111800.18/1400270YL-8YΦ2008inΦ367Φ50510858233983403200.18/1400350YL-10YΦ25010inΦ406Φ56512359754233654900.18/1400390YL-12YΦ30012inΦ406Φ565126010004383657100.18/1400480YL-14YΦ35014inΦ460Φ615133010684633959700.18/1400550功能和用途
全自动刷式过滤器适用于各种供水系统,特别是连续运行不停机系统,可滤去水中各种机械杂质,确保系统设备的安全可靠运行,是进口过滤器的理想替代产品,各项指标完全达到进口产品的同等水平。
结构与原理
全自动刷式过滤器其内部结构为猪鬓毛刷或不锈纲丝刷及不锈钢滤网和传动件组成,有传动电机和电动阀自动完成清洗排污,操作方式为自动运行(亦可手动运行),具有压差和定时自动排污双重功能。其自动化部分采用当今世界最先进最可靠的PLC可编程控制器。
当水流经过过滤器时,水中的机械杂质被过滤网拦截,当滤网表面积聚的杂质增加而使压差达到0.04MPa时,压差开发即发出信号,同时PLC即发出指令,传动电机启动,排污阀打开,沉积在滤网中的杂质被转动的刷子刷下,从排污口排出,整个刷洗排污过程无须人员操作,无需停机。同时,该设备还设有定时清洗排污和手动清洗排污功能,保证在任何情况下出水的安全可靠。特点
※全自动清洗电动装置
※过滤精度可有3500微米–200微米
※清洗方式简单:不锈钢刷式
※耐腐蚀:磷化处理,钢体外涂树脂,亦可根据要求制成耐海水腐蚀外壳或不锈钢本体
※反冲洗不断流,耗水量极少,不超过总流量的1%
技术参数
电压:380V,50HZ
工作压力:≤1.0Mpa(超过此压力,请订货时注明)
工作温度:≤150℃
过滤精度:3500~130微米
清洗时间:任意设定
过滤精度及尺寸可按用户要求特殊定做,法兰连接按GB-9119.8-88
使用范围
冷却水 污水 制程水 供水系统
应用领域
钢铁工业、冶金工业、造纸业、化学工业、塑料工业、灌溉等各类供水系统。相关产品
